level 1
cssweixiaole
楼主
1.小区系安防整体框架
温度报警系统整体框架如图1所示, 主要包括:温度监控、CO监测、手动报**控设备、交换机、监控中心等。
小区安防系统的整体框架如图一所示。

2、温度监控系统架构2.1监控点设备
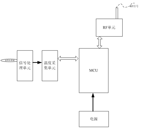
温度监控点设备框图如下所示,每个温度监控点设备包含温度传感器,温度传感器信号通过信号处理、采集单元后,MCU对采集的温度信息进行分析,如果出现温度异常,监控点会及时通过RF信号将异常信息上报监控报警设备。
如果温度正常,温度监控点设备会定时将温度上报监控报警设备,定时时间可以设置。

说明:其他类型监控点与此类似。2.2监控报警设备
监控报警设备框图如下所示,监控报警设备将各个监控点设备上报的信息通过TCPIP协议通过交换机与PC端进行交互,可以监控温度、湿度、CO、手动报警等信息,达到小区安防效果。

在PC端,安装监控软件,可以实时查看各个监控点的状态以及异常情况,如监测温度、湿度、CO、手动报警信息等。